|
一、 工作原理
汽水混合器主要有噴管、殼體、網板、墊圈組成。
被加熱水通過呈拉伐爾的噴管時,蒸汽從噴管外側通過管壁上的許多斜向小孔噴入水中,兩者在高速流動中瞬時良好混合,以達到加熱水的目的。調節蒸汽側閥門(手動調節閥門或電動調節閥),就可以得到所需溫度的熱水。
二、安裝要求
(1) 設備使用條件
1、 安全運行條件:進入加熱器的蒸汽壓力:P0
QSH-4~QSH-24 P0≤1.6Mpa
QSH-32~QSH-48 P0≤1.6Mpa
2、 良好運行條件:
QSH-4~QSH-24 P1+0.05≤ P0≤1.6Mpa
QSH-32~QSH-48 P1+0.05≤ P0≤1.6Mpa
P0_蒸汽壓力 (Mpa)
P1_進水壓力 (Mpa)
3、 對于QSH-32~QSH-48產品在循環系統中,如果進水壓力較高(不能滿足P1+0.05≤ P0條件時),加熱器應裝在水泵的吸水側,采用熱水循環泵,使之良好運行。
4、 在開式系統中,進水壓力P1應≥1.0kgf/cm2表壓.當熱源采用過熱蒸汽時,應分段加熱,否則產生劇烈振動。
(2)運用范圍
1、用于熱水采暖系統中,作加熱設備,代替原面式換熱器。
2、用于浴室加熱水,送入水箱,代替熱水箱中原高噪聲、強振動的蒸汽直接加熱方式。
3、用于除氧器預熱軟水。
(3)安裝方式
1、本設備采用水平或垂直安裝均可。
2、在熱水采暖系統中、當動力源為電動循環泵。本加熱器在水泵的出水側,當動力源為蒸汽噴射泵時,本汽水混合器只能安裝在噴射泵的出水側。

3、在以電動泵為循環動力的熱水采暖系統中,本混合器安裝在水泵進水側的條件:

A、混合器出口水溫必須低于水泵入口壓力下沸騰的水溫,即不能使水泵入口之水汽化。
B、必須低于水泵本身允許的工作溫度。
三、使用要求
1、啟停:在開式系統中,先開水側閥門,后開蒸汽閥門;停止運行時,先關蒸汽側閥門,再關水側閥門。
2、在循環系統中,一般水的管路閥門是常開的,只啟、停水泵。因此投入使用時,先啟動水泵,后開蒸汽閥門;停止時,先關蒸汽閥門,后停水泵。
3、對于經常停電的熱水采暖系統,應在蒸汽管路上設置高溫電磁閥,當有電時,電磁閥處于常開位置;當停電時,電磁閥處于關閥狀態,自動截斷汽源,保障系統安全。
4、為了防止水進入蒸汽管中和汽水混合器文氏管堵塞,故蒸汽管靠近加熱器處應裝設止回閥、金屬波紋管和管道過濾器。
5、采用過熱蒸汽作熱源時,為降低噪聲,可采取分級加熱(分段加熱)的方式或蒸汽減溫減壓處理。
6、開始投入運行時,有水擊現象,但很快即可自行消失。
四、安裝注意點
1、使用汽水管道加熱器的先決條件是蒸汽壓力大于水壓0.05MPa以上;
2、汽水管道加熱器未通入蒸汽時,額定流量下,水頭損失為5mH2O,通入蒸汽后,水頭損失可按1mH2O考慮;
3、汽水管道加熱器宜安裝在水泵的吸水側,當加熱器安裝在水泵吸水側時,水泵與加熱器之間的安裝距離必需要大于加熱器本體長度的三倍以上,以防水泵開啟時過量的吸入蒸汽。
4、汽水管道加熱器也可設置在水泵后,但要注意入水的壓力要小于蒸汽的壓力。
汽水管道加熱器設備安裝與使用
1、汽水管道加熱器可水平安裝,也可以豎直向上安裝,蒸汽入口應水平或向下;
2、汽水管道加熱器前后裝設閥門、壓力表及溫度計,以便于觀察和調節加熱器工作狀況;
3、汽水管道加熱器宜設置旁通(水側),便于操作;
4、蒸汽管道應就近設置止回閥,防止倒流;
5、蒸汽管道應設置過濾器,調節閥門等;
6、啟動時,應先通水,再通汽;停機時,先關斷汽源,再斷水。
7、建議在汽水管道加熱器的蒸汽入口前設置減壓穩壓裝置,進入汽水管道加熱器的蒸汽壓力≤0.8MPa,并保持蒸汽壓力的穩定。
8、在循環系統中,汽水管道加熱器宜安裝在水泵的吸水側,并保證加熱器與水泵之間的管道距離大于加熱器本體長度的三倍。
9、進水壓力和水量盡量保證穩定,當水量變化較大時,建設在蒸汽管道上設置自動控溫裝置。
10、當汽水管道加熱器熱水出口端的管道必須要轉向時,建議加熱器與彎頭之間的距離大于加熱器本體長度的三倍。
五、 汽水加熱器的工作特點
1、蒸汽與水混合,是面接觸換熱,接觸面水瞬間汽化膨脹,即局部爆炸,總會產生噪音。如水珠掉入沸騰油鍋,會產生爆炸四濺,是同一個道理。
2、蒸汽與水混合,要求換熱面越大越好(換熱面越大,單位面積爆炸力越小,噪音越小),如細砂撒向水面。
3、蒸汽與水混合,要求靜壓越低越好(流速越快,動壓越高,靜壓越低,緩沖效果越好,噪音越小),如拳頭打向棉絮。
4、管道式汽水混合加熱器由芯管(拉伐爾噴管)和外殼組成,芯管壁有很多斜孔,芯管進水端相對很小部位為喉口,芯管中間部分是混合加熱區,芯管與外殼之間是蒸汽區。
5、管道式汽水混合加熱器工作過程中,冷水從喉口高速噴入加熱區,同時,蒸汽從芯管斜孔高速噴入加熱區,汽水混合換熱,生產熱水。
6、管道式汽水混合加熱器,核心部件是芯管,其流線形狀、喉部口徑、斜孔數量、斜孔角度等都是關鍵,綜合影響到噪音、振動、壓力損失等使用效果。
7、管道式汽水混合加熱器,在正常工作過程中,蒸汽與水在高速和大面積狀態下混合換熱,無噪音、無振動,只有絲絲汽流聲。
8、如果蒸汽區壓力低于加熱區壓力,蒸汽不能進入水中,加熱器不能工作。
9、如果加熱器蒸汽區與加熱區壓力差太小,蒸汽不能高速噴入加熱區,而是類似于氣泡狀進入加熱區,蒸汽與水小面積接觸換熱,會產生噪音。
10、如果蒸汽壓力不穩定,加熱器也不能正常工作。當蒸汽區壓力小于加熱區壓力時,水回流到蒸汽區,管道系統壓力瞬間下降;當蒸汽區壓力大于加熱區壓力,蒸汽擠壓回流水沖向加熱區,管道系統壓力瞬間上升。如此反復,對管道系統產生沖擊,而產生振動,即我們常說的水錘。
11、如果水回流到蒸汽區,蒸汽與水更小面積接觸換熱,而產生更大噪音,甚至是可怕的爆炸聲音。
12、如果蒸汽管道不通暢,或蒸汽管道太小,加熱器蒸汽區壓力遠小于蒸汽靜態壓力。如果蒸汽區壓力小于加熱區壓力時,水回流到蒸汽區;如果水回流到蒸汽區,堵塞蒸汽斜孔,蒸汽區壓力等于蒸汽靜態壓力,蒸汽擠壓回流水沖向加熱區。如此,類似于蒸汽壓力不穩定,而產生噪音和振動。
885443533
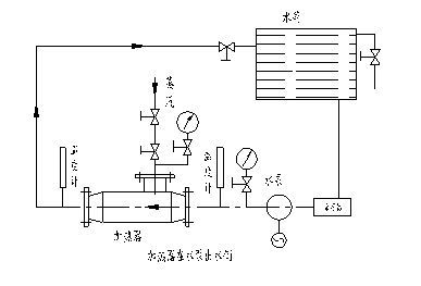
六、附件(自動溫度控制使用說明)
(一)概述
自動溫度控制系統是一種十分實用的節能設備。在熱水的制備過程中,很多場合對水溫有一定要求,也有很多場合蒸汽加熱能量較大,需控制蒸汽用量。采用本裝置可按需要的溫度生產熱水,并保證按所需加熱水溫供給最適量的蒸汽,從而達到既控制水溫,又節約蒸汽。
自動溫度控制系統由溫度變送器、電動(氣動)調節閥、電器控制箱組成一個水溫自動調節系統。
(二)簡易控制圖

(三)功能、特點
● 可連續檢測、指示水溫;
● 被控水溫可設定,用數值表示;
● 實際水溫與被測水溫存在溫度正、負偏差,控制器將按比例積分方式調節電動(氣動)閥門開度,從而改變蒸汽的流量大小。
(四)主要指標
1、 測量溫度范圍:0-150°C
2、 控制溫度范圍:20-150°C
3、 控制靈敏度:±0.5
4、 控制箱功率:40W
5、 環境溫度范圍: 0-50°C,相對濕度不大于85%,無腐蝕性氣體;
6、 使用電流:AC220-50HZ;
(五)主要配置
溫度變送器-ALT型,可輸出4-20mA電信號;
電(氣)動調節閥;
電器控制箱,臺式;規格:500X370X200;
如用戶需要可配水箱上液位變送器:NR700,可輸出4-20mA電信號;
(六)工作原理
安裝于熱水管道內的溫度變送器測量水溫,溫度變化,引起熱電阻值變化。熱電偶將電信號與設定溫度比較,形成'正偏差'或'負偏差'送入電器控制箱,由電器控制箱發出指定,調節閥門的開度,從而達到調節水溫的目的。
如用戶安裝了水箱液位變送器,則當液位達到設定值時,由液位變送器給出一電信號,由控制箱發出指定,控制溢流閥排放或關閉水泵等特殊要求。
|
|
 |
|
|
不同規格的加熱器,為了加熱不同溫度的熱水,在額定流量D1(t/h)下,所需蒸汽量可由下式計算:
D0=D1C1(T2-T1)/(i0"-C2T2)=D1(qT2-qT1)/(i"-C2T2)
式中:
C1-水在T1溫度下比熱(KJ/Kg·℃)
C2-水在T2溫度下比熱(KJ/Kg·℃)
T1-進入加熱器水溫(℃)
T2-加熱后的水溫(℃)
i"-進入加熱器在壓力P0下的飽和蒸汽熱焓(KJ/Kg)
●開式系統蒸汽消耗量表(飽和蒸汽壓力為0.4MPa)
| SQS- |
4 |
6 |
8 |
10 |
12 |
16 |
20 |
24 |
32 |
40 |
48 |
| 額定進水流量D 1 |
1.2 |
2.5 |
4.5 |
7.0 |
10 |
16 |
25 |
35 |
60 |
105 |
165 |
| 加熱溫差℃ |
20 |
0.039 |
0.081 |
0.146 |
0.228 |
0.325 |
0.520 |
0.813 |
1.138 |
1.951 |
3.145 |
5.366 |
| 40 |
0.081 |
0.188 |
0.303 |
0.471 |
0.672 |
1.076 |
1.681 |
2.353 |
4.034 |
7.507 |
11.092 |
| 60 |
0.125 |
0.261 |
0.469 |
0.730 |
1.043 |
1.669 |
2.609 |
3.652 |
6.261 |
10.952 |
17.217 |
| 80 |
0.173 |
0.360 |
0.649 |
1.009 |
1.441 |
2.306 |
3.603 |
5.045 |
8.649 |
15.135 |
23.784 |
●循環系統蒸汽消耗量t/h
| SQS- |
4 |
6 |
8 |
10 |
12 |
16 |
20 |
24 |
32 |
40 |
48 |
| 額定進水流量D 1 |
1.2 |
2.5 |
4.5 |
7.0 |
10 |
16 |
25 |
35 |
60 |
105 |
165 |
| 加熱溫差℃ |
70-95 |
0.054 |
0.112 |
0.201 |
0.312 |
0.446 |
0.714 |
1.116 |
1.562 |
2.678 |
4.687 |
7.366 |
| 70-110 |
0.088 |
0.183 |
0.330 |
0.514 |
0.734 |
1.174 |
1.830 |
2.569 |
4.404 |
7.706 |
12.110 |
| 70-130 |
0.137 |
0.286 |
0.454 |
0.800 |
1.143 |
1.829 |
2.857 |
4.000 |
6.857 |
12.000 |
18.807 |
使用單位訂貨時,須向廠方提供以下資料,以便選擇合理的加熱器。
1.加熱水量(或循環水量)D1 (t/h);
2.飽和蒸汽壓力 P0 (MPa);
3.進水壓力 P1 (MPa);
4.進水溫度 T1 (℃);
5.出水溫度 T2 (℃)
使用業績:配套于電廠和環保能源設備工程;流量為5T-4500T/h,管道口徑:DN20-600;
材質:碳鋼和不銹鋼二種,很多場合采用外殼碳鋼,內件304結構;
.jpg)
|